污水处理设备,工业污水处理,中水回用设备,MVR蒸发器,一体化污水处理设备-深圳宏森环保废水处理设备官网
关于我们|联系我们
二维码

微信扫码咨询

联系我们

电话:400-9969-506

QQ:2741116952

邮箱:hongsen@sazuan.com

地址:深圳市龙华区龙华街道清湖社区清湖村宝能科技园12栋6层A座

化工废水处理设备

当前位置:首页>>工程案例>>化工废水处理设备

浙江制药厂废水处理工程-每天200吨

来源:本站

  浙江某集团公司制药厂一天产生废水200吨左右。制药厂废水来源主要有药液废水、洗涤废水、回收残留液、生活废水和工艺生产废水等。

  制药厂废水特点:

  1、有机物污染浓度高。在生产的过程中会残留很多化学反应不完全的原料,这些都会随着冲洗水流出,导致废水COD浓度在5000mg/L以上;

  2、难降解,有毒物质种类繁多。

  3、冲击负荷大,废水是间歇性排放,浓度大,一次排放对设备的负荷很大。

  4、色度高,气味重。

  5、悬浮物浓度高,废水中含有大量原料残渣。

制药厂废水处理,污水处理设备
 

  制药厂废水危害

  1、废水直接流入渠道,江河,湖泊污染地表水,如果毒性较大会导致水生动植物的死亡甚至绝迹;

  2、工业废水还可能渗透到地下水,污染地下水;

  3、如果周边居民采用被污染的地表水或地下水作为生活用水,会危害身体健康,重者死亡;

  4、工业废水渗入土壤,造成土壤污染。影响植物和土壤中微生物的生长。

  5、有些工业废水还带有难闻的恶臭,污染空气。

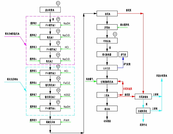
  化工制药厂废水处理工艺

化工废水处理工艺

  宏森环保设备优势:

  1、无板结、沟流、短路

  2、反应条件温和,室温/大气压;不受盐等污染的影响

  3、操作非常简单、维护工作量少

  处理结果

  主体工艺:均相催化还原

  处理前:COD25000mg/L,进水B:C:<0.05

  处理后:COD10000mg/L,出水B:C:0.2~0.35

  排放标准:符合国家相关标准。

午夜精品影院在线观看-午夜久久禁播电影-午夜剧场色-午夜开放-午夜看片福利在线观看-午夜看片神嚣免费的-午夜快车神马影视-午夜两性网-午夜伦理:伦理片-午夜伦理第1页 午夜精品影院在线观看-午夜久久禁播电影-午夜剧场色-午夜开放-午夜看片福利在线观看-午夜看片神嚣免费的-午夜快车神马影视-午夜两性网-午夜伦理:伦理片-午夜伦理第1页